概述
IF-9400P总线制报警主机主要功能及性能指标

IF-9400P通讯主机系统具有很强的使用性,被广泛地应用在小区住宅、周界报警系统、大楼安保系统及工厂学校仓储等各类大型安保系统,可实现计算机管理并方便地与其它系统集成。
一.主要功能
最多可接1018个防区,主板自带2个防区,通过通讯接口可以外接最多127个报警模块或者IF-8MX系列总线通讯主机,每个扩展输入设备最多可接8个的防区。所有防区以分区的形式管理,最多有127个分区:自身带有的2个防区,为第127分区;外接的接警设备(报警模块或主机)从第00分区开始,按照地址码的顺序,每一个设备为1个独立分区。每个键盘可以拥有其中的1个或多个分区,各键盘分别对自己的所管辖的所有分区独立同时进行布防、撤防等操作;主键盘可以对单个分区、防区独立进行布防、撤防操作。可最多接入8个键盘,独立操作,支持中文显示。其中1个主键盘、7个从键盘,通过主键盘编程可以让任意键盘跟随所有报警并显示报警信息。设备、防区名称汉字任意更改,电脑配置,每个设备、防区最多支持7个汉字。挂在通讯总线上的设备都可以带有1-64个输出,其中报警模块最多带有1个输出,64路指示灯最多可带64个输出。每个防区可以联动最多3个输出,联动包括:防区报警联动、防区布撤防联动、防区异常联动。可以与电子地图、DVR报警输入进行现场联动。有3个密码权限,包括管理、编程、操作。通过局域网(TCP/IP)可实现与中心计算机连接(必须外加IF-9471接口模块)。可通过电话线与报警中心通过ContactID协议连接,并可电话通知用户。通过键盘密码、遥控器、中心计算机、电话进行撤/布防。通过管理密码或者对主键盘(键盘地址位0,挂接在键盘总线上)的撤布防,同时对所有键盘进行撤布防。通过主键盘对单个分区、防区进行布撤防。通过主键盘对联动设备单个或全部进行操作。通过电脑进行编程和配置。可远程配置好,文件送,就地写入主机。让编程和服务更为简单、有效。5秒左右的语音报警支持,用户可通过电脑写入电话报警时的提示音,就地也可以接功放输出。
二.电性能指标
输入电源AC16.5V
主机板耗电静态300mA
报警状态850mA
输出电源DC13.8V
报警输出口DC14V800mA
外观尺寸264×217×46mm
键盘总线长度不得大于1200m
通讯总线长度每条不得大于1200m,两条总线总长最多可达2400m(不加信号放大器的情况下)
系统配置及连线说明
一.主板接线端口定义及系统基本配置
IF-9400P通讯主机是一种大型的报警系统,它本身留有2个有线防区输入接口。
1.1IF-9400P通讯主机接线端口说明

IF-9400P报警主机端口示意图
1.2 防区接入端口与探测器连接方法
普通的探测器具有常开或常闭触点输出,即C、NO和C、NC,图中是以IF-9400P自带防区为例,触发方式为开路或短路报警的两种接线方式图。线尾电阻在购买主机时都作为附件配套提供,IF-9400P系列通讯主机及报警模块的线尾电阻都为10K。

1.3 IF-9400P与电源的连接
IF-9400P一般情况下,出厂时会配备一个交流16.5V/2A的变压器电源,直接接到IF-9400P的电源输入端,剩余的一根线一定接到主机的地线端子上,便于保护设备。IF-9400P本身会输出一组13.8伏左右的直流辅助电源,用来给IF-9400P主机本身带有的探测器的供电,同时作为警号的电源。变压器电源输入为交流220V,在交流市电发生故障断电时,IF-9400P可自动切换到备用蓄电池供电,为保证整个系统在长时间停电期间也能正常工作,建议使用大容量的蓄电池(如12V/7AH)。
注意:当主机本身探测设备的总体功耗超过800毫安时,应该另外配备电源。
1.4 IF-9400P 与键盘及联动设备的连接

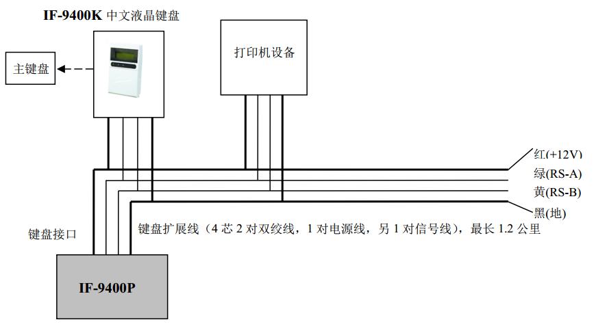
IF-9400P 与主键盘、打印设备连接示意图
IF-9400P通讯主机通过键盘接口与主键盘、打印机设备连接。
键盘总线和电源均从主板的标有“键盘接口”的四芯端口引出,端口定义如下:
红--电源+12V 绿--扩展总线A 黄--扩展总线 B黑--电源地
注:1.键盘的地址为0,4位拨码全部在断开状态,请参考该页最下面键盘地址编码表。
具体设置请参考最后一页的“地址设置表”设置“地址拨码开关”。

1.5 IF-9400P与总线设备(报警模块,继电器,指示灯,IF-8MX系列报警主机)的连接

IF-9400P 与总线设备连接示意图
IF-9400P通讯主机通过通讯接口与总线设备(8防区以下的报警模块、继电器模块、指示灯模块)连接。总线设备及其探测设备的电源可以就近的几个区公用一个电源。所有挂接在同一个电源上的设备的总功耗不要超过电源的额定功率;
面临问题
解决方案